


|
安裝形式 |
儀表尺寸 |
儀表開孔尺寸 |
|
盤裝橫式(Ⅰ) |
160×80×250 |
152×76 |
|
盤裝豎式(Ⅱ) |
80×160×250或160 |
76×152 |
|
盤裝方式(Ⅲ) |
160×160×250或160 |
153×153 |
|
墻掛式(Ⅳ) |
325×250×110 |
310×128 |

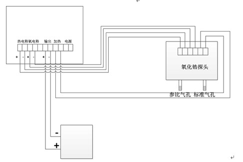
五、氧化鋯氧量分析儀儀表接線示意圖
1、氧化鋯探頭的接線
2、氧化鋯顯示器接線
A)盤裝接線圖
B)壁掛式接線圖
3、氧化鋯氧量分析儀系統接線圖
六.氧化鋯氧量分析儀使用注意事項
1. 本儀表的4~20mA輸出為模擬信號輸出,在與計算機連接時,必須先檢查一下計算機輸入的方式是模擬信號輸入還是二線制輸入,如為模擬信號輸入,即可以將儀表的輸出與計算機的輸入直接相接;如計算機為二線制輸入,則儀表的輸出與計算機的輸入之間必須加裝隔離器隔離,儀表才能正常使用,(計算機都有二線制輸入,即既為信號線又為電源線。)如果誤將模擬信號輸入錯當二線制輸入接入,儀表的輸出必將損壞,這一點務必注意。
2. 鍋爐停止運行的同時,務必請將氧量分析儀的電源也同時斷開,以確保氧化鋯探頭正常的工作壽命。
3. 硫化床爐在用水清洗煙道粉塵時,請不要將水灑到氧化鋯探頭上,氧化鋯鋯管遇水會爆裂損壞。
4、選擇氧化鋯氧量分析儀一定要說明是燃煤鍋爐還是燃氣鍋爐使用。
七.氧化鋯探頭氧量分析儀安裝注意事項
1. 氧探頭在安裝時必須慢慢的插到煙道里,避免鋯管突遇高溫而爆裂; 氧探頭接線盒上有兩個進氣口,必須朝下面, 一個進氣口為參比氣入口,為常開口,不能堵住; 另一個進氣口為標氣入口,為常閉口,試驗完畢必須堵住,才能確保測量精度.
2. 氧探頭在安裝時法蘭與法蘭之間必須用石棉墊墊好,不能有漏氣,以免影響測量精度; 氧探頭的底部裝有白色過濾器,時間久了積滿粉塵影響氣體穿透力,必須及時更換.
3. 氧探頭在使用8-10個月后,最好要重新進行一下標定,確定本底值。
4. 氧量分析儀的主要元件為集成電路,集成電路的工作溫度不能超過55℃,所以氧量分析儀的安裝位置應選在通風背陰,雨水淋不到,環境溫度不能超過50℃的地方.
八.氧化鋯氧量分析儀安裝點的選擇
1. 氧化鋯探頭應安裝在煙氣流動好,切忌安裝在爐內側.死角.渦流及縮口處,內側和死角點易使響應遲緩,渦流處氧量波動大,縮口處易灰堵和沖刷大;安裝點處應有操作平臺,便于安裝探頭和校準,安裝操作方便.
2. 電廠鍋爐和工業鍋爐應將氧探頭裝在過熱器與省煤器中間 ,安裝點煙溫在400℃左右.
3. 加熱爐體應將氧探頭裝在空氣預熱器前.